

GB50235-97《工業金屬管道工程施工及驗收規范》中有規定:空氣吹掃是一種以空氣為介質,經壓縮機加壓(通常為0.6~0.8 MPa ),對輸送氣體介質的管道吹除殘留的臟雜物或液體的方法。
在制藥行業,制藥系統管道工程,往往都是壓力低、管徑小的情況;通常藥廠車間配置的工藝氣體壓力不超過0.8Mpa;有些氣壓轉料或吹掃的工藝管道要求的給氣壓力甚至在0.4Mpa以下,管道流速在8-15m/s左右。
管道在強度試驗和嚴密性試驗檢驗合格并在隨后的氣體置換、投產試運前,要進行沖洗和吹掃,以清除管道內的污物和雜質;有些工藝氣體管道,在脫脂之后需要吹干,以保證運行時干燥度驗證測試符合要求;同時,物料系統運行時,也會有管道通過工藝氣體吹掃的方法,實現轉料和吹干等要求。
吹掃的方法有兩種,空氣吹掃和爆破吹掃。采用空氣吹掃,應有足夠的氣量,使吹掃氣體的流動速度大于正常操作氣體流速,一般最。低不小于20m/s,以使其有足夠的動量,吹掃出管道和設備中的殘余附著物;空氣吹掃時空氣消耗量一般都很大,并且要有一定的吹掃時間;這種情況,在制藥車間工藝氣體的配置通常達不到空氣吹掃要求的條件。因此在實際應用時,往往采用的是爆破吹掃法。

爆破法吹掃通常適用于大直徑管道或拐彎多、支線多、臟污不易清除以及氣量不足的管道,爆破吹掃可以采用分段吹掃。

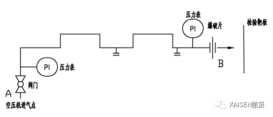
圖1 管道吹掃示意圖
采用爆破法吹掃管道時,吹掃介質(空氣)在被吹掃管道B端的瞬間流速CB可以由管內流體能量衡算式算出。由流體的伯努利方程可知:

式中:
PB—爆破時B處的壓力,為0
g—重力加速度
?z—A、B兩處的高度差
當管道內空氣壓力逐漸升高至一定強度時,B處突然打開,管道雜質和灰塵在爆破引起的振動和高速氣體的沖擊作用下會隨之排出。

(1)爆破時出口壓力為0,較小的管道壓力即可保證爆破口氣體的流速足夠大(遠高于規范要求的20m/s),高速氣體流出管口具有極。強的攜帶能力,可吹出管內雜物和管道低洼處的積水。
(2)爆破時產生的振動,會使管道拐彎、死角處的雜物被急速膨脹的氣流帶出,從而保證吹掃質量。
(3)如果一次吹掃不干凈,可反復爆破吹掃,從而達到清潔要求。
(4)空氣吹掃過程中,當目測排氣無煙塵時,應在排氣口設置貼白布或涂白漆的木制靶板檢測,5分鐘內靶板無鐵銹、塵土、水分及其他雜物,應為合格。

(1)設計吹掃方案,爆破吹掃為了保證吹掃質量,通常采用分段吹掃;爆破吹掃的系統上游需要有足夠的氣容保證吹掃效果;分段末端需要能安裝靶板、爆破閥及固定裝置。
(2)確定吹掃流程見圖2;根據系統性質和實際條件,制定符合的操作流程。

圖2 爆破吹掃的流程
(3)根據設計方案和吹掃流程,安裝隔離盲板,隔離與其它相鄰的管道和設備;隔離不允許參與吹掃的孔板、流量計、閥門等。
(4)配臨時線和安裝給氣點。臨時線的長度、甩頭的數量、位置要方便給氣;主線及甩頭需安裝閥門和壓力表。
(5)安裝爆破片和設置隔離屏障。被吹掃的管道末端安裝爆破片或制動裝置,實現管道內沖壓后瞬時爆破的功能。
(6)爆破。爆破點壓力根據不同的管徑和吹掃要求,依據技術人員的經驗和現場測試,確定爆破壓力。若1次爆破達不到吹掃質量,可以采用多次吹掃的方法,直至達到理想的吹掃效果。

由于爆破吹掃是一項存在危險的作業,所以在爆破吹掃前和過程中必須有風險評價及削減措施,以保證現場人員及設備的安全。
(1)爆破口前方嚴禁行人走動,應設置為禁。區,拉好警戒線,并設專人看護,另外對爆破片周圍易損的設備或其它部件做好保護。
(2)每次爆破吹掃前,應對吹掃管路、閥門、盲板、爆破口、進氣點、壓力表等部位進行仔細的檢查。
(3)吹掃排放的贓物不得進入已清潔合格的設備或管道,也不得隨地排放;管道吹掃合格并復位后,不得再進行影響管內清潔的其他作業。
(4)整個吹掃過程必須由負責人統一指揮,關鍵部位張貼警示標識。
(5)管道的爆破吹掃給定壓力不得超過管道最大允許使用壓力。

采用爆破法吹掃,吹掃氣體流速遠高于規范要求的氣體清掃管道流速(20m/s),可以滿足低壓、低流量管道的吹掃要求;吹掃效率高,吹掃質量好。
爆破吹掃攜帶力強,能吹出管內泥土、焊渣和管道低洼處的殘存積水及其它雜物。
爆破吹掃適用于制藥行業:工藝管道清洗鈍化前的吹掃清潔;工藝管道清洗后的除濕、吹干;以及轉料管道內殘料處理,滅菌后吹干保壓等工況。
- 參考文獻 -
[1] 李智.大口徑工業管道爆破吹掃技術[M].北京;機械工業出版社,2004:31-39;
[2] 周猛、王。勇為;工藝管道爆破吹掃技術的探討.蘇州;壓力容器與管道,2013:11期;
[3] 中國工程建設標準化協會化工分會.GB50235-2010工業金屬管道施工與驗收規范[S].北京;中國計劃出版社,2011